产品型号:RS-PM200
产品概述
PM200系列投入式液位变送器前端防护帽起保护传感器膜片的作用,也能使液体流畅地接触到膜片,防水导线与外壳密封连接,通气管在电缆内与外界相连,内部结构防结露设计。内置微型信号处理电路,可进行远程传输。具有良好的稳定性和可靠性。可广泛应用于水厂、污水处理厂、城市供水、高楼水池、水井、地热井、矿井、工业水池、油池、水文地质、水库、河流、海洋等领域的液位测量控制。
可广泛应用于水厂、污水处理厂、城市供水、高楼水池、水井、地热井、矿井、工业水池、油池、水文地质、水库、河流、海洋等领域的液位测量控制。
功能特点
反极性保护和瞬间过电流过电压保护,符合EMI防护要求;
可温度自动补偿,温飘自动修正;
采用高品质导气线缆,可常年在水中浸泡;
过载及抗干扰能力強,经济实用稳定;
采用核心自动校正算法,可有效防止因水面波动而引起的数值波动;
斜坡式导液孔,可有效防止淤泥杂质进入,亦可防冲击。
主要技术参数
485型:
| 直流供电(默认) | DC 10-30V,典型24V |
| 最大功耗 | 0.2W |
| 变送器元件耐温 | -40~80℃ |
| 过载能力 | <1.5倍量程 |
| 防护等级 | IP68 |
| 外径尺寸 | Ф26.8mm |
| 测量介质 | 对不锈钢无腐蚀的油、水等(长时间测量需≤60℃) |
| 采样时间 | 2400次/s |
| 长期稳定性 | ±0.2%FS/年 |
模拟量型:
| 测量范围 | 0-100m(可选) |
| 测量精度 | 0.2%FS,0.5%FS(默认) |
| 输出信号 | 4-20mA,0-5V,0-10V |
| 过载能力 | <1.5倍量程 |
| 温度漂移 | 0.03%FS/℃ |
| 供电电源 | 12-36VDC典型24V |
| 功耗 | 0.48W |
| 介质温度 | -10~50℃ |
| 变送器元件耐温 | -40℃~+80℃ |
| 测量介质 | 对不锈钢无腐蚀的油、水等 |
| 防护等级 | IP68 |
| 负载能力 | 电流带负载能力:≤500Ω |
| 电压输出电阻:≤510Ω |
产品选型
| RS- | 公司代号 | ||||
| PM200- | 通用投入式液位变送器 | ||||
| 01~99- | 量程(99代表定制量程,其他数值是量程米数) | ||||
| N01- | 485 通讯(ModBus-RTU 协议) | ||||
| A05 | 0.5级精度(默认),可选0.2级精度(A02)和0.1级精度(A01) | ||||
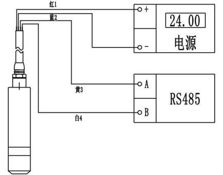
系统框架图
尺寸说明

安装说明

接口说明
485接线:

模拟量接线:
